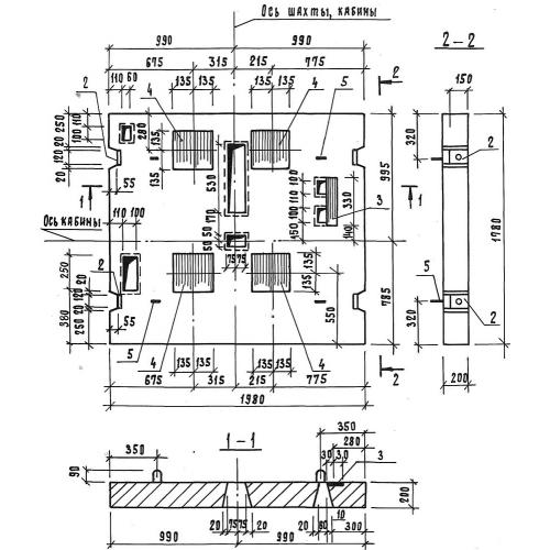
ПЛ 18.20
Характеристики изделия:
| Параметр | Значение |
|---|---|
| длина | 1780 мм |
| ширина | 1980 мм |
| высота | 200 мм |
| вес | 1700 кг |
| серия | 1.189.1-8 |
Цена:
Рассчитать стоимостьПЛ 18.20 Плиты перекрытия лифтовой шахты по серии 1.189.1-8.
| Параметр | Значение |
|---|---|
| длина | 1780 мм |
| ширина | 1980 мм |
| высота | 200 мм |
| вес | 1700 кг |
| серия | 1.189.1-8 |
ПЛ 18.20 Плиты перекрытия лифтовой шахты по серии 1.189.1-8.
